首先看《消防给水及消防栓系统技术规范》(GB50974-2014)中是如何对机械应急启动进行规定的。
消防水泵控制柜应设置机械应急启泵功能,并应保证在控制柜内的控制线路发生故障时由有管理权限的人员在紧急时启动消防水泵。机械应急启动时,应确保消防水泵在报警后5.0min内正常工作。

从规范条文说明理解,机械应急启泵功能是在柜内供电正常,控制元件及线路发生故障时无法自动或手动启泵时发挥作用,但规范并未明文规定消防水泵采用何种方式启泵。图标图集《常用水泵控制电路图》(16D303-3)编制说明中虽有同样要求,但也未给出含机械应急启泵功能的控制原理图。

针对《消规》该如何实施?
目前主要采用以下两种方法设计应急启泵装置:
方法1:设置机械应急启动装置的要求源于IEC和NFPA标准,国外消防水泵主控制回路采用带机械手柄驱动的交流接触器,详下图;此方案简单,但目前国产接触器很多不具备此功能。

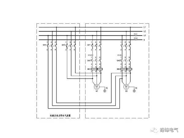
方法2:用备用开关(带机械手柄)作为备用控制回路,目前国内采用此方案比较多,详下图。


金陵奇峰产品配置可根据用户几种情况实现
1、消防、喷淋泵控制柜已安装,可在消防泵、喷淋泵控制柜前增加消防应急启动控制柜(独立),电源由双电源柜引来,“机械应急启动装置”
输出和原控制柜内输出端子相连接,以实现应急直接启动消防泵。
2、消防泵、喷淋泵控制柜为星三角启动方式时由二组“机械应急启动装置”分别启动1#、2#泵,火警时可启动1#、2#泵任何一台;启动时手柄按下90°,启动后必须待火情实际情况,由有管理权限的人手动停泵(不可自动停泵或火警时手动停泵)。
3、消防泵、喷淋泵控制柜为降压启动方式时,由一组“机械应急启动装置”分别启动1#、2#泵,火警时可启动1#、2#泵的任何一台,启动时手柄向左按下90°为1#泵启动,向右按下90°为2#泵启动,均为强制启动,启动后必须待火情实际情况,由有管理权限的人手动停泵(不可自动停泵或火警时手动停泵)。
4、如用户、业主同时采购我公司消防泵、喷淋泵控制柜,即消防、喷淋泵控制柜一体的(自带“机械应急启动装置”)功能同上,以实现新规范、新标准要求,本公司产品保证通过消防验收。
江苏奇峰电气制造有限公司始终坚持“专注水泵”、“做精做专”的原则,不断优化和创新先后开发出一系列在行业中有口碑的水泵新品种。并因此赢得广大客户及市场的认可。公司在市政工程,污水环保工程,消防工程柜配套,大型社区泵站,橡塑挤出行业,尿素生产加注设备等配套行业等都享有很好的市场口碑。



点击下方“阅读原文”了解更多关于金陵奇峰产品资讯。