目录
1.什么是Nginx
Nginx (engine x) 是一个高性能的HTTP和反向代理web服务器, 其特点是占有内存少,并发能力强,事实上nginx的并发能力在同类型的网页服务器中表现较好,中国大陆使用nginx网站用户有:百度、京东、新浪、网易、腾讯、淘宝等。
2.为什么使用Nginx

3.如何在linux系统上安装nginx
1.1 把nginx软件上传linux系统。

1.2 解压该软件
tar -zxvf nginx-1.18.0.tar.gz1.3 安装nginx依赖的插件
1. yum install -y gcc-c++
2. yum install -y pcre pcre-devel
3. yum install -y zlib zlib-devel
4. yum install -y openssl openssl-devel1.4 创建一个文件夹
mkdir /usr/nginx1.5 指定nginx安装的路径 进入到nginx的解压目录
./configure --prefix=/usr/nginx1.6 编译并安装nginx
make
make install1.7 开启nginx----进入到安装的目录/sbin
1. ./nginx 开启nginx
2. ./nginx -s stop 关闭nginx
3. ./nginx -s reload 重写加载配置文件。1.8 查看进程。
ps -ef | grep nginx
1.9 访问nginx
systemctl status firewalld
systemctl stop firewalld在浏览器输入http://部署的ip:80

如果你无法访问 那么防火墙没有放行80端口号。
nginx的安装目录、

配置文件。

配置文件内容


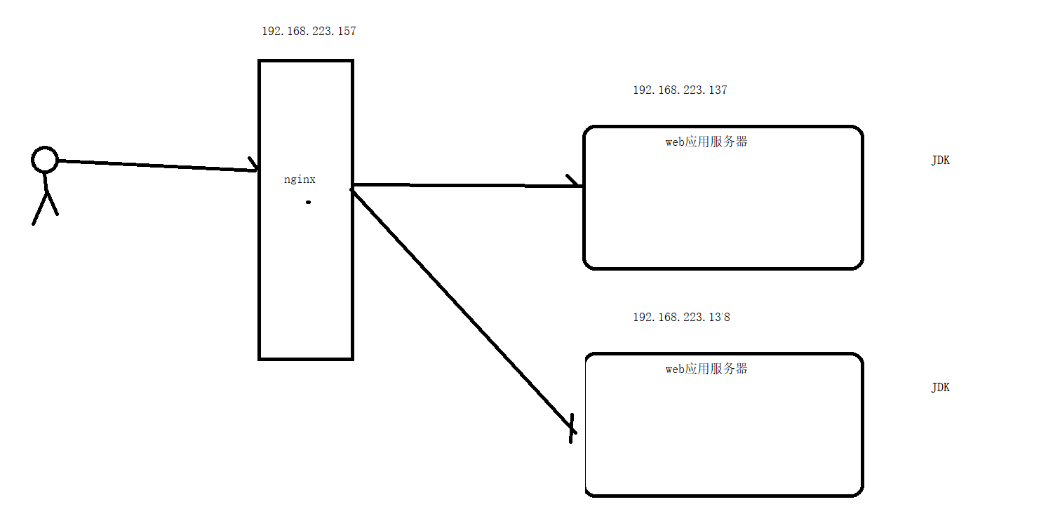
4. 反向代理
反向代理: 客户访问服务器,使用反向代理的话,客户不知道访问的是哪个服务器。代理的是服务器方。
正向代理: 代理的是客户端,对应服务器来说不知道客户的真实地址。比如翻墙软件。


实现反向代理准备的条件

在192.168.223.137这台机器上部署我们的web项目。并启动
在192.168.223.157修改nginx的配置文件。
5. 负载均衡
网站的访问量越来越大,服务器的服务模式也得进行相应的升级,比如分离出数据库服务器、分离出图片作为单独服务,这些是简单的数据的负载均衡,将压力分散到不同的机器上
准备137 138

这里为了操作方便 把项目都部署到137 但是他们的端口号不同

通过访问nginx发现他会帮你轮询访问后的服务器
默认负载均衡的策略为 ==轮询策略==。
1. 轮询
2. 权重 根据你应用服务的配置不同时可以使用该策略。
3. ip_hash 根据访问者的IP进行hash换算,不同的hash分配nginx不同的应用服务器
4. url_hash(第三方) 必须按照相关的插件才能使用。


6. 动静分离.

使用动静分离可以减少web应用服务器的请求数。而且还可以服务器和静态资源的耦合。
实现动静分离。
修改nginx的配置文件

重新加载配置文件
./nginx -s reload7.nginx的高可用。

准备条件:
1. 192.168.223.157【MASTER】 和 192.168.223.139 [BACKUP]7.1 在157上安装nginx和keepalived
yum install keepalived 安装keepalived rpm -q -a keepalived 检查是否安装keepalived7.2 在139上安装nginx和keepalived --省略
7.3 配置keepalived的配置文

7.4 nginx_check.sh的配置文件

7.5 修改nginx的主页内容

7.6 启动keepalived
systemctl start keepalived.service7.7 访问虚拟ip
