第二章智慧水务发展趋势

水务一体化指水务管理所涉及的各项职能和各个环节之间协调、统一的管理机制,即对区域的防洪、排涝、供水、需水、节水、水资源保护、污水处理极其回用、农田水利、水土保持、农村水电、地下水回灌等实行统一规划、统一取水许可、统一配置、统一调渡、统一管理。也就是说由一个部门对水质和水量负责。
完整的城市水务工程体系主要包括:
- 供水工程体系
- 取水工程;
- 净水工程;
- 输配水工程。
- 排水工程体系
- 排水管网;
- 污水处理;
- 再生水利用(工业,农业,生活)。
- 防洪排涝工程体系
- 水库、堤防、河道、调蓄工程、避险工程、防涝工程、排滞泵站等。
- 水生态环境体系
- 给排水系统:包括水资源保护、自来水厂、供水管网、排水管网和污水处理;
- 环境系统:水污染防治、污水处理、城市生态景观水系工程;
- 防灾系统:防汛、抗旱、防涝、消防。
各方面信息共享:
为了更好地从市级水务现代化工作的全局审视水务信息化的自身定位,将信息化涉及的各方面要素作为一个整体进行统筹考虑,通过规范数据和业务应用系统模式实现资源共享与业务协同目标,提出适应水务改革与发展需求的信息化推进与管理机制,指导当前和今后一个时期的水务信息化。应遵照水务信息化综合体系,构造水利信息资源共享与业务协同的规范框架,明确水务业务系统与公共平台、保障环境及其它基础支撑体系间的相互关系,形成指导与协调水务信息资源、业务系统和运行支撑与安全系统等建设的,技术架构、公共资源服务平台与软件(数据)产品充分利用已建系统积累的信息化资源,逐步对已建系统。进行整和完善,同时对在建和新建系统加以规范和引导。
第一步 实施全面日常监管工作,实时掌握水环境
通过数采仪、无线网络、水质水压表等在线监测设备实时感知流域整体分布、水流、水质、自然降水、人工蓄水、生活用水、工业用水、农业用水、污水排放等信息,形成“城市水务物联网”,记录在案,全面监控,然后共享给市政、企事业各方机构和公众。
通过数学模型对这些采集得来的海量数据进行快速处理和分析并做出相应的处理结果辅助决策建议, 以更加精细和动态的方式管理水务系统的整个生产、管理和服务流程。政府、水务局、自来水公司、污水处理和建设部公司可以采用三维可视化的方式合理规划流域内工厂和农业灌溉数量、位置和规模;科学计划域内和周边城市、工业和农业用水和调水;科学管理污水排放、回收、清洁、再利用;及时预知城市管网、输水、水压力的健康情况,根据要求,对各种基础设施进行维护、检修和建设。
第二步加强对突发事件的响应,包括预警和预测
预警指对于危机的风险管理和事前警告,例如暴雨洪水预警。预测则是强调事件发生后的影响估计和快速应对。以水污染为例,一旦出现污染事件,城市应急部门通过实时数据,判定污染地点、污染物质、扩散速度,分析随着时间推移污水会在对下游产生何种程度的影响,采取污染处理紧急方案,协调市政部门或商业、工业、农业部门,在计划时间内解决问题,协调污水处理公司实施恢复性救助和指导受影响地区和工、商、农业采用正确措置应对问题、恢复生产。
第三步数学建模搭建智慧系统,落地生态城市建设
零散的数据能提供给决策者的信息是有限的,需要通过一个或数个互联互通的数据平台和多维度的数学模型分析延展开。除了流域水质本身的信息之外,水资源管理链条上各个相关部门必须借助于其他很多信息,参考大量数据,做出分析决策,数据背后对于关联性的洞察才可能带来更大的价值。比如:地理信息,沿河分布的企业、工厂信息,天气的信息。

基础层主要包括系统建设所需要的软硬件设备,是系统建设的基础,包括操作系统、数据库管理系统、GIS平台、监测设备以及网络、服务器等软硬件设施。
智慧水务数据中心集成开发平台,简称数据中心,包含数据仓库、功能仓库、工作流管理以及搭建平台,可以提供应用搭建和业务协同机制,支持用户灵活配置、扩展系统,实现数据与功能共享,以适应不断变化的城市供水客户与市场需求,使供水管理信息化工作步入持续快速的发展轨道。
智慧供水服务平台将供水业务功能和数据以“服务”形式提供给不同的业务应用,为供水业务系统的构建提供了理想的数据和功能的环境。
最上层为智慧应用包含管网管理、巡检、检漏、水力模型、水质监控预警、商务智能、智能调度等等。
改造水资源利用循环系统和改善水环境,是水务行业里面总体方向。在管理层面实现档案数据存储与交互、业务核算与管理,在技术层面实现数据更细与监控、工程演示与测算。从而最终实现科学调度决策和信息资源共享。

第三章水务现阶段主要解决方案
对于城市级水务解决方案主要包括:
一、山洪灾害预警
系统简介:
洪涝灾害频发,不仅影响经济社会正常发展,而且影响城市居民的工作和生活秩序。为了最大限度地减轻灾害性强降雨带来的损失,各个城区尽快建立完善城市暴雨洪涝监测、灾害风险评估体系。把城市暴雨内涝的地面积水点、洪水水情和雨量自动监测、天气预报结合起来,对洪涝灾害进行模拟。
应用功能:
1)信息监测与传输
2)综合信息服务
3)防洪预警与调度决策支持
通过实时洪水预报、洪水演进模拟、灾情评估和防洪调度仿真,为科学合理地统一调度、运用防洪工程、控制、调节和疏导洪水等提供技术支持手段,提高防汛决策的准确性和时效性,最大限度地减轻洪水造成的灾害损失。
二、城市防汛应急
系统简介:
防汛应急指挥系统涵盖防汛应急管理指挥全过程的信息化需求,以软件系统建设为核心,以地理信息系统和电子政务协同服务平台为支撑,基于空间电子地图实现可视化的危险源管理、应急资源保障、预案管理、应急接处警、预警监测、指挥调度和协同会商等,将防汛应急管理全过程纳入图上作业,目的是打造全流程可视化的防汛应急管理和指挥协同平台,为政府防汛指挥工作提供可视化辅助决策依据。
应用功能:
1)监测预警
2)协同会商
3)指挥调度
三、水资源监控与管理
系统简介:
以支撑最严格的水资源管理业务为核心,充分依托水利信息化基础设施,以资源整合和信息共享为手段,建设以水源、取水、用水和排水等水资源开发利用主要环节的监测以及大江大河行政边界控制断面、水功能区监测为基础,以水利政务外网和政务内网为依托,以业务应用系统为重点的水资源管理系统,形成支持水资源管理体系的工作业务平台和决策支持环境,从而为各级水行政主管部门更好地履行水资源管理职责,实现水资源优化配置、高效利用和科学保护目标提供支撑。
应用功能:
1)信息采集与传输系统
信息采集包括供取水监测、地表水监测、地下水监测、水功能区监测、排污口监测、行政边界断面监测、河道水情、气象雨情等监测项目。所有原始数据均存入水资源综合数据库,为水资源统一管理、分析、评价、预报和决策提供信息依据。
2)水资源信息服务系统
提供对各类监测数据的综合信息服务,包括水资源监测信息接收处理、运行实况综合监视与预警、统计分析等。
3)水资源业务管理系统
4)水资源调度配置系统
在监测、统计、模型相结合的基础上,为决策者提供多角度、可选择的水资源配置、调度方案,供决策参考,并为业务管理提供边界条件和审批依据。
5)水资源应急管理系统
对各种紧急状况应急监测的信息进行接收处理、实况综合监视与预警、统计分析等,以积极应对各种突发状况和事故。
四、城市排水管网
系统简介:
城市排水管网具有种类繁多、纵横交错、结构复杂、分布广泛、隐蔽、信息量丰富、查询工作量大、保存期长、要求不断运行使用等特点,传统的图纸、图表等形式记录保存管线资料,并在此基础上进行传统手工管理的方式已经无法适应现代城市排水行业基础设施管理的需要,用先进的计算机信息技术对城市市政排水设备设施进行管理已迫在眉睫,因此,依托GIS开发城市排水管网信息系统是对日常城市排水业务进行科学管理以及实现对排水设备设施管理定量化、信息化的保证。
应用功能:
体系具有管网分析、方案管理、空间编辑、属性编辑、模拟结果表达、数据查询、资料管理等基本功能模块,同时管网监测、管网规划设计、户线接入、管网三维、模拟结果率定、参数率定、暴雨生成等专业扩展模块。
☆排水管网数据处理
排水管网数据处理
标准化管网数据格式:对当地管网普查数据进行分析、处理、定制数据入库技术路线;
管网拓扑关系检查:对原始数据中的拓扑错误进行查询定位,协助进行管网数据的补测;
管网拓扑关系修正:对管网数据中的拓扑错误进行修正,构建准确、完整的管网拓扑关系修正;
建立管网综合管理数据库:建立结构完整,格式统一的排水管网综合管理数据库;
数据持续更新维护机制:对管网模拟数据库进行持续的更新和维护,保证模型的准确性。
☆管网建模与综合评估
数字排水平台(DigitalWater DS)将GIS技术和专业模型合理集成,充分发挥两者的优势,具有排水系统资料管理和水量、水质模拟等功能,可构建排水管网模型,可进行排水系统综合评估、排水业务分析、城市非点源污染评估。管网建模与综合评估
构建排水管网模型:利用普查数据、GIS数据和监测数据等进行排水管网模型参数的率定和验证;
排水系统综合评估:对排水状况进行全管网水利分析,指导管网的改造、养护、清淤等工作;
排水管理业务分析:通过对多种情景的模拟,对流域内排水管网的优化调度、泵站的合理利用进行分析,制定科学管理方案;
城市非点源污染评估:对城市降雨径流污染负荷进行估算,对污染特征进行分析,对治理措施进行模拟。
五、河道综合管理
系统简介:
河道管理信息系统面是面向河道管理部门业务,以河道现状数据和土地利用数据为基础,以河道管理相关技术规程和政策要求为依据,以GIS和工作流为基础平台、以计算机网络为传输载体、使用可视化技术,实现对河道基础数据的管理、更新和应用;并利用信息系统实现河道管理业务办公自动化基础数据的维护和更新,提高河道管理的效率和质量,充分利用GIS技术和计算机技术来减轻河道管理的劳动强度,实现河道管理的信息化、规范化和高效化。
应用功能:
河道基础信息管理:提供市级、镇级和其他河道多级别的河道全数据管理以及河道基础信息的录入、编辑、查询定位、统计输出等功能。
1)河道蓝线管理:提供基于不规则三角形内心算法的河道中心线的自动提取功能,并以河道中心线数据和土地利用数据为基础,结合大量辅助作图工具,绘制河道蓝线。
2)河道占用单位管理:提供河道占用单位的新增、编辑、分类统计以及河道占用单位年审状态、缴费状态的可视化展示。
3)河道工程管理:提供对河道附属工程设施,如:泵站、排污口、码头、堤坝等的新增、编辑、符号化等功能
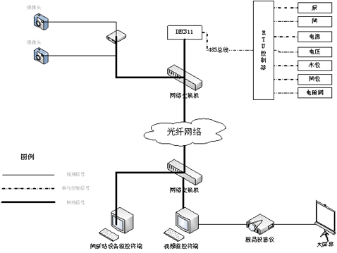
六、闸泵站自动控制
系统简介:
闸门自动控制系统应用传感器、自动控制、通讯及计算机等技术,实现闸门实时信息自动采集、传输和控制等。
应用功能:
1)上位机功能
①.采集下位机(工控机)系统设备运行实时数据。
②.远程控制闸门的开度,具有群控制及单机控制功能,并动态显示闸门操作过程。
③.计算各闸门流量、合计流量。
④.具有闸门启、闭运行自动记录功能。
⑤.编制打印运行日志、月志、年统计表。
⑥.保留系统原手动操作功能。
⑦.建立实时数据库及历史数据库。
⑧.具有查询,报警功能。
⑨.具有良好的中文人机界面。显示功能:上、下游水位过程线,闸门开度柱状图,流量过程线等。
2)现地监控站(工控机)功能
①.接受上位机运行指令,采集现场闸门的位置和状态信号、上下游水位信号及现场各类设备运行实时参数与状态信号。
②.根据上位机下发指令进行各扇闸门的群控和单控,具有按给定开度或给定流量实现闸门开度的定点控制功能。
③.脱网单机运行,可以在现地控制柜上进行单门自动控制操作。
④.可以显示闸位信号与运行状态信号。
⑤.具有运行状态判别,故障多重保护功能:在停机指令发出后,可监控上升,下降接触器的实际状态。当接触器发生故障不能断开时,PLC将在规定的时间内发出主回路分断指令,将电机回路切断,保证设备运行的安全性。
⑥.具有现场手动控制功能:提供手动操作按钮、指示灯、闸位显示以及电机过流保护。
3)视频监视系统功能
①.视频信号的全方位显示。视频信号传送到硬盘录像机,图像可以根据系统预定的时间在设置好的显示终端设备上显示并能进行自动切换,显示不同监控点的图像;同时监视主机可对监控点的三可变镜头的变焦、聚焦、光圈,全方位云台的上、下、左、右进行控制和操作,及时掌握各监控点区域范围内的运行情况。
②.视频信号的录制。通过数字硬盘录像机,可以自由的设定开始录制的起始时刻、时间长度等选项。有选择性的对视频信号进行录制,合理使用存储空间。
③.视频信号的远传。系统可将远端监控点传输到监控中心的视频信号通过图像服务器进行压缩处理,可通过电话线、LAN/WAN、ISDN、DNN等方式传输到所需要的远方任何一个地点。
④.系统的安全与保密性。在视频监控系统中提供三级安全和保密控制:一是一般查询功能;二是操作功能,能对系统进行操作,既可以进行查询,也可以进行控制;三是系统管理员,除了具有操作员的一切功能外,还能对系统进行修改和扩充。为了保证系统安全性,各种登陆都需要口令。
⑤.系统的自我监测与维护。系统的软硬件具备自动的通讯监测和自我维护功能,对系统自身故障能及时给与告警和记录,同时误操作和部分故障不会导致系统崩溃。
七、三维电子沙盘
系统简介:
三维电子沙盘,又称三维数字地图,三维地理信息系统。是遥感、地理信息系统、三维仿真等高新技术的结合。
应用功能:
三维电子沙盘的数据包括:基础地理信息数据、模型数据、属性数据、图形数据等,系统可提供前端的数据管理工具,对后台数据进行管理,如:添加、删除、更新等。
通过在三维场景中加载基础地理信息数据可以呈现真实的地理环境,如海水、地形等。
可以针对不同的方案设置不同的模型数据,用户通过链接的方式将模型数据同时与属性数据关联,达到方案推演的真实效果。
关注我的技术公众号,每个工作日都有优质技术文章推送和电子版方案下载。
微信扫一扫下方二维码即可关注:
